设为首页收藏本站积分获取及使用技巧附件上传须知[求助-西门子PLC300/400] S7-300符号表的问题

追梦工控论坛|工控论坛-专业的Intouch论坛

 找回密码
 立即注册

QQ登录

只需一步,快速开始

总共8238条微博

动态微博

查看: 4291|回复: 3

[求助-西门子PLC300/400] S7-300符号表的问题

[复制链接]

升级  37%

该用户从未签到

发表于 2014-9-9 21:26:59 | 显示全部楼层 |阅读模式

上传分享工控资料得追梦点,下载积分获取办法点击进入 ☆追梦点充值入口
发帖回帖赚金币兑换下载积分。上传附件须知点击进入

×

马上注册,结交更多工控达人,分享经验,让你轻松玩转追梦工控论坛。

已有帐号?  点击登录   或者        

支付宝扫一扫领红包
我在符号表里写注释,I/O/M/T,这些注释写了,在程序里可以用
但是MW0,MD10这些在符号表里定义的话在程序中不认这些地址
这应该怎样解决?</p>
        问题补充:
如果在程序中MW0要显示是“秒”的文字,
那这个“秒”的文字写在哪里?
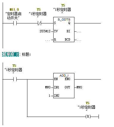
另外做了个监控机器运行多长时间的程序,如下截图
当T5动作100次后,就不动作了,这是什么原因?

图片说明: 1,截图2 2,程序3 3,程序2 4,截图 5,程序1
让我们联手拒绝网络伸手党,下载积分获取办法&附件上传须知 ☆追梦点充值入口





+1
4294°C
3
  • 大飞机
  • 83393570
  • sanline
过: 他们

升级  37%

该用户从未签到

发表于 2014-9-9 22:09:26 | 显示全部楼层
1、秒写在符号表那列
2、你这不需要用定时器,浪费资源的,你可以直接用ob35循环中断块来实现,比如ob35的周期是100ms,则直接ob35中编程每一个周期用一个实数自动加0.1,最后的实数就是时间,单位是s然后除以86400.0后取整的结果就是天;余数除以3600.0取整的结果就是小时;余数除以60取整就是分钟,余数就是秒。
3、你的程序中的红字是数据类型错误了,你在符号表中定义的是word,改成int就可以了。
                                                                                                                                                                                                                                                              
                                                        

升级  26.5%

该用户从未签到

发表于 2014-9-9 22:35:25 | 显示全部楼层
符号表里不用写注释,系统会直接把程序中的注释映射过来。如果你写了与程序中不同的注释就是你描述的样子。
补充问题回复:
这个注释编辑在“符号”中写入。
程序网络2修改如下:
    A     T      5
      FP    M     20.0
      JNB   _001
      L     MW     0
      L     1
      +I   
      T     MW     0
_001: NOP   0

升级  0%

  • TA的每日心情
    奋斗
    2019-3-5 12:50
  • 签到天数: 5 天

    [LV.2]排长

    发表于 2014-9-28 15:11:52 | 显示全部楼层
    同意楼上的
    *滑块验证:
    您需要登录后才可以回帖 登录 | 立即注册

    本版积分规则

    请珍惜自己的ID,严禁发布垃圾水贴,诸如adsf......顶......纯表情......多次重复回帖刷积分......轻则删帖警告,重则封禁!★请分享资料、经验或者赞助论坛,贡献一份力量★

    关闭

    最新活动上一条 /1 下一条

    小黑屋|手机版|追梦工控论坛|工控论坛-专业的Intouch论坛 ( 皖ICP备2025098961号 )|网站地图

    GMT+8, 2025-10-8 08:00 , Processed in 0.174297 second(s), 21 queries , Gzip On, APCu On.

    Powered by Dreamyiyi

    © 2009-2025 工控论坛

    快速回复 返回顶部 返回列表